NEWS
Animierte Pfeile
-
Hallo,
ich habe eine Visualisierung meiner Solaranlage in vis erstellt.
Ich hätte gerne animierte Pfeile je nachdem ob ich einspeise, oder Bezug aus dem Netz habe.
Habe in den Adaptern Pfeile gefunden, die sind aber statisch.Gruss Willi
-
Hallo,
ich habe eine Visualisierung meiner Solaranlage in vis erstellt.
Ich hätte gerne animierte Pfeile je nachdem ob ich einspeise, oder Bezug aus dem Netz habe.
Habe in den Adaptern Pfeile gefunden, die sind aber statisch.Gruss Willi
@williklein sagte in Animierte Pfeile:
ich habe eine Visualisierung meiner Solaranlage in vis erstellt.
Moin,
hast Du Dir denn schon einmal den Adapter
Energiefluss-erweitertangeschaut, ist noch im Alpha/Beta Status, aber Anschauen schadet ja nicht.VG
Bernd -
@williklein sagte in Animierte Pfeile:
ich habe eine Visualisierung meiner Solaranlage in vis erstellt.
Moin,
hast Du Dir denn schon einmal den Adapter
Energiefluss-erweitertangeschaut, ist noch im Alpha/Beta Status, aber Anschauen schadet ja nicht.VG
Bernd@dp20eic sagte in Animierte Pfeile:
den Adapter Energiefluss-erweitert angeschaut,
der animiert aber nur in eine Richtung.
zurück zu den Solarmodulen läuft eigentlich auch nichts

-
@williklein sagte in Animierte Pfeile:
ich habe eine Visualisierung meiner Solaranlage in vis erstellt.
Moin,
hast Du Dir denn schon einmal den Adapter
Energiefluss-erweitertangeschaut, ist noch im Alpha/Beta Status, aber Anschauen schadet ja nicht.VG
Bernd@dp20eic
den Adapter finde ich nicht.
-
@dp20eic sagte in Animierte Pfeile:
den Adapter Energiefluss-erweitert angeschaut,
der animiert aber nur in eine Richtung.
zurück zu den Solarmodulen läuft eigentlich auch nichts

-
@dp20eic
den Adapter finde ich nicht.
@williklein sagte in Animierte Pfeile:
@dp20eic
den Adapter finde ich nicht.
wo?
@dp20eic sagte in Animierte Pfeile:
ist noch im Alpha/Beta Status,
fang besser mit dem Energiefluss-Adapter (ohne erweitert) an, da ist alles out of the Box fertig, beim ereiterten geht sooo viel mehr, dass alles einzeln konfiguriert werden muss.
-
@williklein sagte in Animierte Pfeile:
So aufwendig brauche ich es nicht.
Na dann machst du einfach zwei Pfeile an die gleiche Stelle, welche Du je nach Wert über ein Binding ausblendest bzw. einblendest.
-
@williklein sagte in Animierte Pfeile:
So aufwendig brauche ich es nicht.
zB so?

wurde mit dem Energiefluss-Adapter (nicht den -erweitert) gemacht.
-
@williklein sagte in Animierte Pfeile:
So aufwendig brauche ich es nicht.
zB so?

wurde mit dem Energiefluss-Adapter (nicht den -erweitert) gemacht.
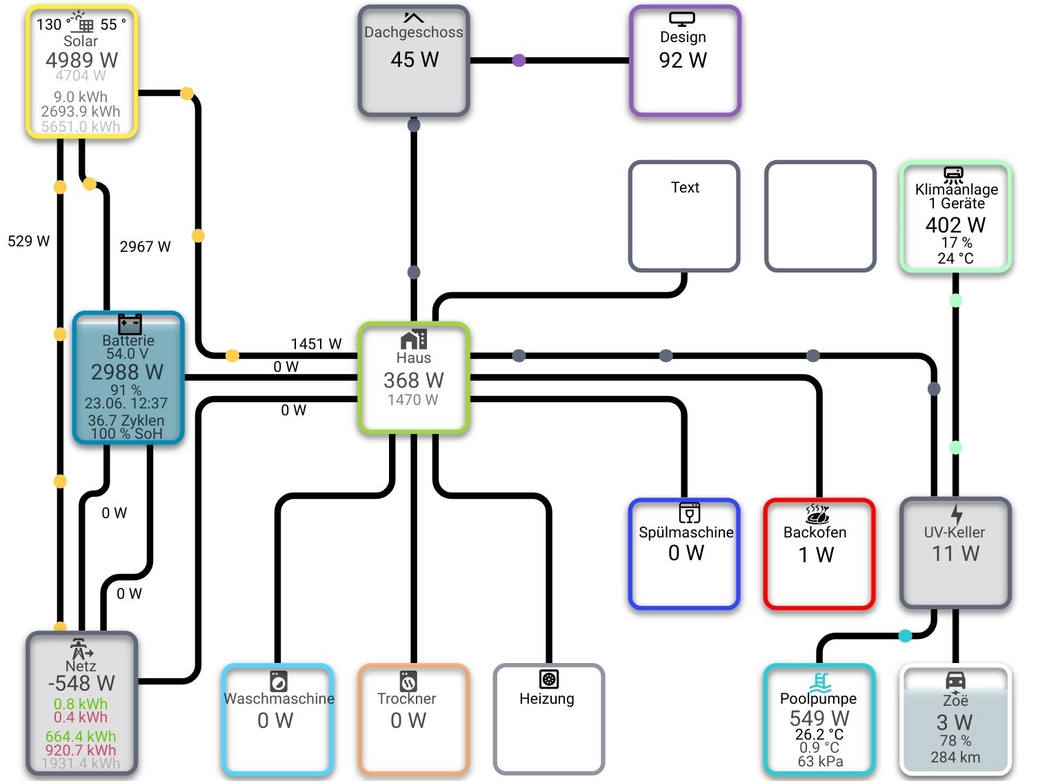
habe ich mir auch schon angeschaut, mir gefällt das mit dem Haus am besten.
Da gibt es Pfeile die laufen von rechts nach links oder anders rum, oder grün blinkend wäre auch ok
-
@williklein sagte in Animierte Pfeile:
@dp20eic
den Adapter finde ich nicht.
wo?
@dp20eic sagte in Animierte Pfeile:
ist noch im Alpha/Beta Status,
fang besser mit dem Energiefluss-Adapter (ohne erweitert) an, da ist alles out of the Box fertig, beim ereiterten geht sooo viel mehr, dass alles einzeln konfiguriert werden muss.
den finde ich auch nicht, wird nicht angezeigt, wenn ich Energie angebe
-
den finde ich auch nicht, wird nicht angezeigt, wenn ich Energie angebe
@williklein sagte in Animierte Pfeile:
den finde ich auch nicht, wird nicht angezeigt, wenn ich Energie angebe
https://forum.iobroker.net/topic/55627/test-adapter-energiefluss-v3-6-x-github-latest
-
@williklein sagte in Animierte Pfeile:
den finde ich auch nicht, wird nicht angezeigt, wenn ich Energie angebe
https://forum.iobroker.net/topic/55627/test-adapter-energiefluss-v3-6-x-github-latest
Dazu weiss ich als Anfänger zu wenig
Ich habe meinen Shelly EM, der mir je nachdem ob eingespeist wird (1000) , oder Bezug (- 1000) anzeigt, ausgelesen und ein Zeigerinstrument damit erstellt und festgestellt, das es keine -minus Anzeige gibt.
Das habe ich über einen Datenpunkt gelöst indem ich aus minus plus umrechne und dann über zwei Anzeigen eben mit den Beschriftungen
"Einspeisung" und "Strombezug" versehen habe.
Das habe ich geschafft, aber das von Deinem Link bekomme ich im Moment noch nicht geregelt. -
Dazu weiss ich als Anfänger zu wenig
Ich habe meinen Shelly EM, der mir je nachdem ob eingespeist wird (1000) , oder Bezug (- 1000) anzeigt, ausgelesen und ein Zeigerinstrument damit erstellt und festgestellt, das es keine -minus Anzeige gibt.
Das habe ich über einen Datenpunkt gelöst indem ich aus minus plus umrechne und dann über zwei Anzeigen eben mit den Beschriftungen
"Einspeisung" und "Strombezug" versehen habe.
Das habe ich geschafft, aber das von Deinem Link bekomme ich im Moment noch nicht geregelt.@williklein Dann nimm doch einfach ein animiertes GIF packe es in ein basic - Image Widget und blende es dementsprechend ein
-
@williklein Dann nimm doch einfach ein animiertes GIF packe es in ein basic - Image Widget und blende es dementsprechend ein
wie bekomme ich ein Gif von woanders (Internet) da rein. Ich kann über den Finder nicht feststellen wo die Bilder, Icon sich befinden.
Kann man die importieren ? -
wie bekomme ich ein Gif von woanders (Internet) da rein. Ich kann über den Finder nicht feststellen wo die Bilder, Icon sich befinden.
Kann man die importieren ?@williklein sagte in Animierte Pfeile:
wie bekomme ich ein Gif von woanders (Internet) da rein.
Googlesuche nutzen und Deine GIFs, welche Dir gefallen, runterladen.
@williklein sagte in Animierte Pfeile:
Ich kann über den Finder nicht feststellen wo die Bilder, Icon sich befinden.
Also einen Applekurs bitte hier im Forum nicht erwarten !
@williklein sagte in Animierte Pfeile:
Kann man die importieren ?
Man MUSS diese GIFs dann natürlich über den Dateimanager im VIS importieren.
